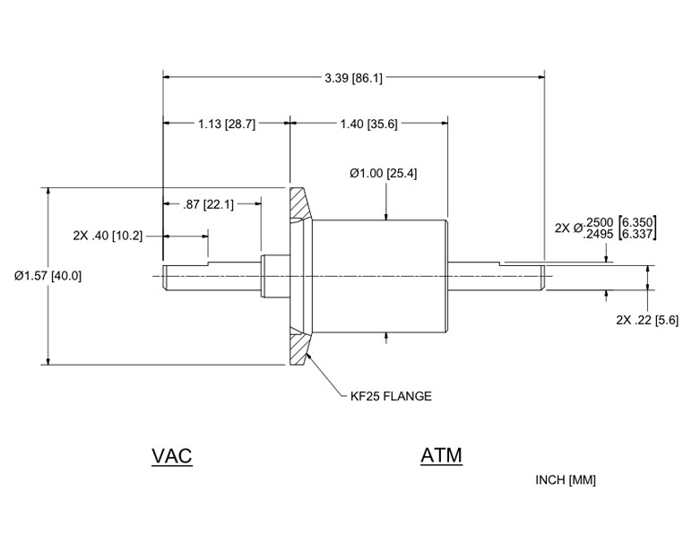
The USS-250-SLKB vacuum rotary feedthrough features a Solid shaft with KF Flange mounting. Dimensional details are specified below. For precision measurement specifications, refer to the Spec Control Drawing.
Ferrotec Part Number 134091 Dimension Specification Drawing
Specifications for Ferrotec Part Number 134091
| Shaft | Solid Shaft |
| Shaft Support: |
Simply Supported (vac+atm sides) |
| Ferrofluid | Standard |
| Mounting | KF Flange |
|
Dimensions: |
|
| Shaft (or bore) Diameter with tolerance | 0.2497 in |
| Shaft termination | .030d x .40L (flat) in |
| Shaft extension (Vac) | 1.13 in |
| Overall length | 3.39 in |
| Housing overall length | 1.4 in |
| Housing diameter | 1 in |
| Body length | 1.28 in |
| Flange diameter | 1.57 in |
| Flange thickness | 0.12 in |
| Flange Type | KF Flange |

